
I have the wiring diagram for the 51 OD wiring harness. It shows the color of wires but not wire size.
anyone have this info?
Thanks!
updated-

All the OD wiring is 16 ga. except for two pieces that should be 14 ga.:
(1) the one that goes from the BAT terminal of the VR to terminal 1, the "fuse terminal" on the OD relay, and
(2) the black wire that goes from terminal 4 on the OD relay down to terminal 4 on the solenoid.
Park, is the Regulator BAT terminal to fuse Black?
Thanks!
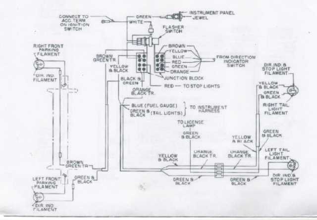
Now another question-- The turn signal wiring diagrams show the color but not the size. Can anyone help determine the size wiring for those?

Kerry, the book doesn't show a color for that wire, but I'd use black for consistency in that circuit.
